(la videolezione) Il ponte H deve il suo nome alla sua stessa forma caratteristica (la sua configurazione ricorda la lettera H) e fa parte dei chopper (circuiti tritatori di tensione).
Esso è formato da quattro interruttori elettronici (transistori di potenza) e grazie a questa sua caratteristica è in grado di invertire la tensione sui morsetti del motore. A seconda di quali interruttori vengono chiusi è possibile avere sui morsetti del motore (ai capi dell’avvolgimento di armatura) una tensione invertita, che comporta una rotazione invertita del motore.
Tenendo conto che questi circuiti sono pilotati in PWM, agendo sul segnale pilota (segnale che va sui terminali di controllo dei transistor), si può variare a proprio piacimento la velocità del motore (variando il valor medio della tensione) in entrambi i versi di rotazione e, con degli accorgimenti particolari, è possibile anche frenare il motore e recuperarne l’energia.

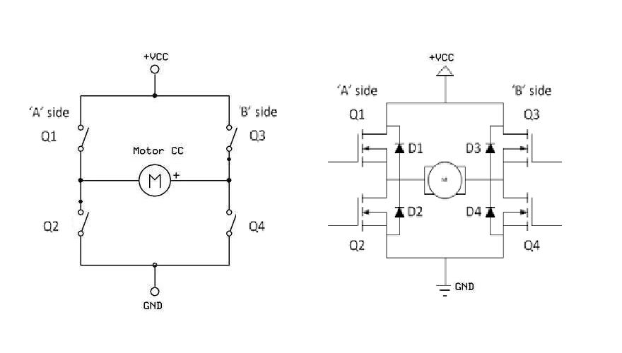
In figura è rappresentato il ponte, così come viene effettivamente realizzato: a sinistra é rappresentato un modello del ponte con quattro interruttori, a destra il ponte reale con MOSFET e i relativi diodi di freewheeling. Si può anche fare un ponte con dei componenti di potenza abbastanza grandi chiamati IGBT (un IGBT è, sostanzialmente, un BJT di potenza con il gate isolato, perché abbinato ad un MOSFET).
Per grossi motori cc, il ponte viene realizzato con componenti di grande potenza; per motori di relativa piccola potenza, invece, esistono in commercio dei circuiti integrati che hanno all’interno un ponte già realizzato (i motor driver).
Semplificando molto, il funzionamento del ponte può essere descritto come nel seguito. Quando Q1 e Q4 sono chiusi la tensione della batteria arriva con il positivo dal lato sinistro e negativo dal lato destro, sicché la corrente viene dalla batteria ed entra nel lato sinistro ed esce poi nel lato destro e, naturalmente, si chiude a massa; siccome Q2 e Q3 sono aperti è come se non fossero presenti. Quando Q2 e Q3 sono chiusi la tensione della batteria arriva con il positivo dal lato destro e negativo dal lato sinistro, sicché la corrente viene dalla batteria ed entra nel lato destro ed esce poi nel lato sinistro e si chiude a massa; siccome Q1 e Q3 sono aperti è come se non fossero presenti. Quando i transistor vengono aperti (il segnale PWM va a zero), si deve creare comunque un circuito per la circolazione della corrente, quando essa è in fase calante. In particolare, anziché aprire sia Q1 che Q4, si apre solo Q4 e si chiude Q3, creando il percorso chiuso necessario alla libera circolazione della corrente (seppur in fase calante). In modo analogo avviene il funzionamento con tensione invertita, agendo su Q2 e Q3.

